Electricité T 100 1964

Ici nous parlons de motos anglaises classiques.
Nous ne sommes ni un club ni une association. Ce site est le travail d'amis passionnés qui partagent leurs connaissances dans la convivialité et la tolérance. Ce site est ouvert à tous mais pour des raisons de transparence vous devez vous inscrire !!
Le site est gratuit et il grandit si chacun participe, vous pouvez tous participer soit par une page album sur votre moto, soit par un sujet technique lors d’une réparation, soit en scannant un catalogue …… Vous avez, ici, la possibilité de ne pas être un simple consommateur mais un acteur, merci de donner un peu de votre temps …

Modérateurs : Pachi, gigi, Tricati, Bertrand, rickman, Yeti

midaume
Messages : 326
Inscription : 17 sept. 2022, 14:32
Localisation : Mâcon

Electricité T 100 1964

Message non lu par midaume »

Bonjour,
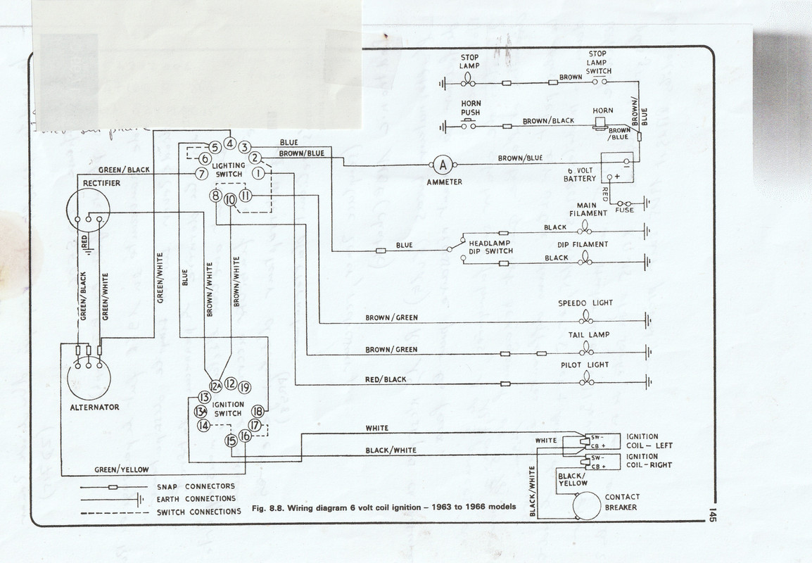
La T 100 est équipée en 6 volts,(1964) sur le schéma du faisceau on ne trouve qu'une cellule redresseuse, rien pour réguler,pas de diode Zener;je suis étonné qu'il n'y est que ça,mais je ne connais pas trop.
Ma question: est ce que je peux installer sur ce circuit un régulateur électronique qui ferait tout le boulot,encore faut il savoir lequel.
Le stator est à bobines apparentes (47164) 3 fils .Merci pour les conseils.

Image
marinatlas
Messages : 159
Inscription : 20 mars 2007, 11:37
Localisation : Bretagne

Re: Electricité T 100 1964

Message non lu par marinatlas »

https://www.britbike.com/forums/ubbthre ... s/104628/1
D'après ce que j'ai traduit , nul besoin de régulation en 6 volts, grâceà ton alternateur 3 fils , en position jour de ton commutateur , seul le fil "petite puissance "charge la batterie si tu passe en position nuit (phare) le deuxième fil "grosse puissance "rentre en ligne de compte ....
Répondre