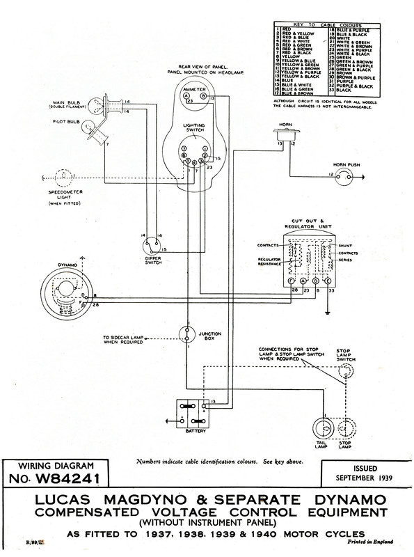
Je remets en état,avec sa patine d'origine une T 90 de 1936,quelqu'un aurait il le schéma du circuit électrique qui lui doit être refait.Merci.


Modérateurs : Pachi, gigi, Tricati, Bertrand, rickman, Yeti
Merci Pachi,je regarde tout ça cet après midiPachi a écrit : ↑06 déc. 2023, 11:51 Première question. Ton boite noire que nous appelons"régulateur", c'est un MCR d'avant 1937, ou un MCR1 ou 2 d’après 1937?
Je te pose cette question parce que ne c'est qu'a 1937 que Lucas commercialise le MCR1 disjoncteur/regulateur de tension de charge de la batterie automatique. A 1936 le MCR c’était un disjoncteur et une bobine résistive qui fait d’office d'une sorte de régulateur manuel qui devait agir le pilote (connecter, déconnecter et reconnecter avec la position "C" du commutateur Lucas que tu nous as montre dans la photo d'avant), en suivant unes simples normes afin de recharger la batterie sans l’endommager.
Seconde question: ta dynamo c'est une E3H ou une E3L (courte ou longue)?
Troisième question: tu as un commutateur dans le guidon pour codes et feu de route?
Quatrième question: a quoi sert le bouton tournant ON-OFF?
Je te pose cette question parce que le commutateur Lucas avec OFF, C, H et L, fait la même chose en plus d'autres choses, et je n'arrive pas a comprendre que fait ici un bouton tournante ON-OFF.





A mon avis ce ne peut être pas un régulateur sinon un disjoncteur de la batterie.
Il faudra ajouter a la position "L"" un commutateur sur le guidon pour codes / route.
Oui, n'en doutes pas!