Cablage Triumph Twins 63/66

Ici nous parlons de motos anglaises classiques.
Nous ne sommes ni un club ni une association. Ce site est le travail d'amis passionnés qui partagent leurs connaissances dans la convivialité et la tolérance. Ce site est ouvert à tous mais pour des raisons de transparence vous devez vous inscrire !!
Le site est gratuit et il grandit si chacun participe, vous pouvez tous participer soit par une page album sur votre moto, soit par un sujet technique lors d’une réparation, soit en scannant un catalogue …… Vous avez, ici, la possibilité de ne pas être un simple consommateur mais un acteur, merci de donner un peu de votre temps …

Modérateurs : Pachi, gigi, Tricati, Bertrand, rickman, Yeti

midaume
Messages : 348
Inscription : 17 sept. 2022, 14:32
Localisation : Mâcon

Cablage Triumph Twins 63/66

Message non lu par midaume »

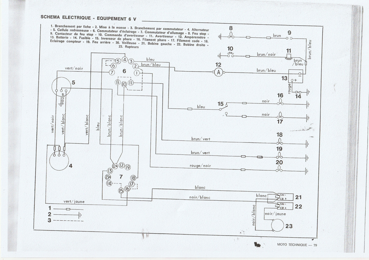
Bonjour, sur le shéma de Cablage des Triumph Twins 63/66 je ne vois pas où se situe la diose Zener régulatrice et comment la brancher.Quelqu'un en sait il plus ? Merci.
Image
marinatlas
Messages : 195
Inscription : 20 mars 2007, 11:37
Localisation : Bretagne

Re: Cablage Triumph Twins 63/66

Message non lu par marinatlas »

Répondre